[88005001 THRU 88005167] - Cat.# 90-854190003
-
Mercathode (Поворотно-откидная колонка)
-
Блок управления и кронштейн
-
Водяной насос
-
Воздушный охладитель
-
Выхлопной коллектор
-
Генератор (Mando)
-
Генератор и крепеж
-
Головка цилиндра
-
Двигатель и блок цилиндров
-
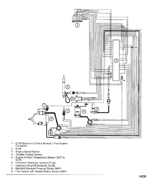
Жгут проводов EDI
-
Инжекторный насос Форсунка и трубы
-
Коленчатый вал
-
Компоненты масляного бака (Поворотно-откидная колонка)
-
Компоненты промежуточного вала
-
Компоненты рулевого механизма с усилителем (Поворотно-откидная колонка)
-
Корпус маховика (Бортовые двигатели)
-
Корпус маховика (Поворотно-откидная колонка)
-
Кронштейн переключения передач
-
Крышка двигателя
-
Крышка коромысла
-
Крышка корпуса кардана (Поворотно-откидная колонка)
-
Маслосборник
-
Масляный фильтр и масляные шланги
-
Материал для обслуживания и поддержки
-
Монтаж трансмиссии (Бортовые двигатели)
-
Накладка коллектора
-
Насос для забортной воды (2.8L)
-
Насос для забортной воды (4.2L)
-
Очиститель воздуха
-
Очистка охлаждающей жидкости
-
Передняя крышка
-
Приборы вторичной станции
-
Приборы первичной станции
-
Распределительная коробка и компоненты
-
Распределительный вал
-
Рычаг коромысла и съемники
-
Стартер
-
Теплообменник и шланги
-
Термостат в сборе и шланги
-
Топливный фильтр
-
Трансмиссия (V-привод) (бортовой)
-
Трансмиссия (V-привод) (бортовой)
-
Трансмиссия (С наклоном вниз) (бортовой)
-
Трансмиссия (С наклоном вниз) (бортовой)
-
Трансмиссия и связанные детали (Бортовые двигатели)
-
Турбонагнетатель и выхлопной коленчатый патрубок
-
Фильтр забортной воды
-
Шатун и поршень
-
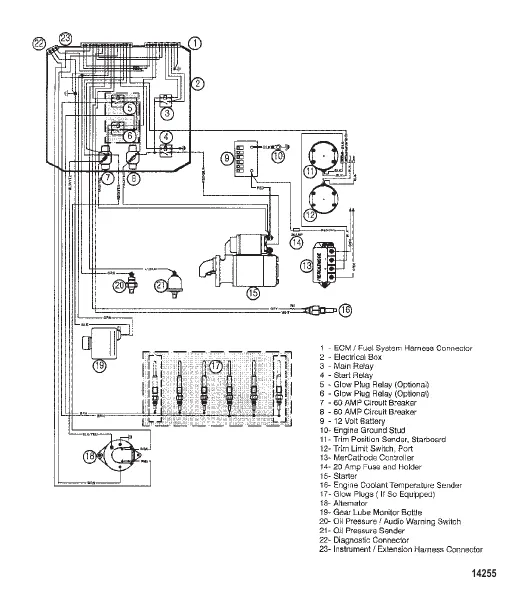
Электропроводка двигателя